產品詳情


汕頭市某彩印包裝材料有限公司從事煙用內襯紙、框架紙、接裝紙及封簽紙等煙用包裝材料,該公司在印刷、涂布、復合的生產過程中會產生一定量的工藝廢氣,工藝廢氣的主要污染物為苯系物及VOCs。
目前該公司在各車間根據不同的生產工藝分類收集廢氣匯入主風管,主風管接入指定廠房排風井,經風井在離心風機的牽引作用下引入屋面廢氣治理設施,對于低濃度廢氣采用的是水噴淋吸收法,對于高濃度廢氣采用的是水噴淋吸收+活性炭吸附法,該公司為響應環保要求,擬對廢氣處理設施提標改造。
根據該公司的要求及我司有機廢氣的治理經驗,采用干式過濾、活性炭吸附處理有機廢氣,活性炭吸附飽和以后采用CO催化氧化裝置對其進行脫附。
| 檢測點位 | 檢測項目 | 廢氣(標桿)流量(m3/h) |
| 總VOCs(mg/m3) | ||
| 1樓鍍鋁車間 | 147 | 無組織 |
| 2樓印刷車間1# | 84.3 | |
| 2樓印刷車間2# | 39.2 | |
| 3樓復合車間 | 11.8 | |
| 1樓復合車間排氣筒(Q-31156F) | 8.36 | 5822 |
| 2樓車間排氣筒(Q-31152F) | 396 | 6690 |
| 2樓車間排氣筒(Q-31153F) | 610 | 6940 |
| 3樓車間排氣筒(Q-31158F) | 79.6 | 6510 |
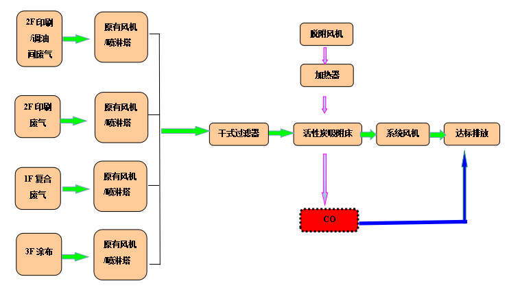
2F的印刷廢氣濃度較高,將該2條廢氣管合并后統一進到在線式活性炭吸附脫附催化燃燒(CO)凈化設備進行處理,處理風量為30000m3/h。凈化裝置主要含水洗噴淋塔、前端風機、干式過濾器、固定吸附床、主風機、催化燃燒床、煙囪等。

印刷排氣系統合并后處理,保持原有的噴淋塔,有機廢氣先通過干式過濾器進行預處理,預處理后進入活性炭吸附劑床進行吸附,處理后的氣體可直接達標排放。當活性炭飽和后,利用加熱的空氣作為介質,將吸附在活性炭里的有機廢氣吹脫出來,經循環后增濃,即濃縮成高濃度的廢氣后進入催化燃燒裝置,在催化劑的作用下,于200-300℃時分解成無害化的CO2和H2O后達標排放。

1F和3F的廢氣濃度較低,(根據檢測報告,部分排氣口濃度接近達標或已達標)在保留原有的噴淋塔情況下,各新上一套活性炭吸附塔,處理風量為10000m3/h,然后另設計一套催化燃燒(CO)進行離線脫附和再生活性炭。(4套活性炭塔共用一套離線催化燃燒設備進行離線脫附)

工程中在保留原有的噴淋塔情況下,獨立上新活性炭吸附床,凈化后的廢氣共用煙囪統一排放。吸附飽和的活性炭通過人工轉運到催化燃燒爐進行脫附再生,脫附抽屜和活性炭吸附床設計尺寸吻合,轉運方便。 
該工程中采用了催化燃燒設備又分為在線和離線,兩種的不同的工藝,一直是客戶所關心的,催化燃燒設備在線和離線的區別?

在線式活性炭吸附脫附催化燃燒設備由活性炭床和催化燃燒床組成,它將含揮發性有機廢氣通過活性炭床,有機廢氣被活性炭吸附,廢氣得到凈化后排入大氣。活性炭吸附飽和后,利用熱空氣將吸附在活性炭內的有機物質吹脫出來,通過控制脫附過程流量可將有機廢氣濃度濃縮10~20倍。脫附濃縮的后有機廢氣在貴金屬催化的作用下(200-300℃)利用熱氧化技術分解生成CO2和H2O并釋放出大量熱量,該熱量通過熱交換器或蓄熱體可用于活性炭脫附再生和加熱濃縮后的高濃度有機廢氣。系統運行一段時間后有機物分解釋放的熱量可維持活性炭再生,即達到再生過程熱量平衡,極大地減少能耗。

在線式活性炭吸附脫附催化燃燒設備

有機廢氣經活性炭吸附后,將飽和的活性炭放置到高溫脫附箱內。關閉箱門,啟動設備總開關,設置反應時間。催化燃燒室內的加熱管起先工作,將溫度加熱到設置的溫度250℃后,風機啟動,熱風進入高溫脫附箱內,活性炭進行脫附。通過管道廢氣進入催化燃燒室,進行無焰燃燒,放出熱量,生成二氧化碳和水。反應后的氣體經換熱室進行熱交換降低溫度后再經阻火器后悔到管道內,當氣體溫度超過設置的溫度時,冷風機補充冷風,降低溫度后的氣體回到高溫脫附箱完成一次循環。

離線催化燃燒設備(一)

| 在線催化燃燒設備 | 離線催化燃燒設備 |
| 24小時不間斷運行 | 每天工作時間不超過10小時 |
| 脫附無需停機 | 脫附需要停機 |
| 活性炭吸附和脫附同時運行 | 活性炭脫附時間需要4-5小時 |
| 造價成本高 | 造價成本低 |

1.該設備設計原理先進,用材獨特,性能穩定,操作簡單,安全可靠,無二次污染。設備占地面積小、重量較輕。吸附床采用抽屜式結構,裝填方便,更換容易。
2.采用新型的活性炭吸附材料——蜂窩狀活性炭,其與粒(棒)狀相比具有優勢的熱力學性能,低阻低耗,高吸附率等,極適合于大風量下使用。
3.催化燃燒室采用陶瓷蜂窩體的貴金屬催化劑,阻力小,用低壓風機就可以正常運轉,不但耗電少而且噪音低。
4.吸附有機物廢氣的活性炭床,可用催化燃燒處理廢氣產生的熱量進行脫附再生,脫附后的氣體再送催化燃燒室凈化,不需要外加能量,運行費用低,節能效果好。

該廢氣經處理后符合廣東省《印刷行業揮發性有機化合物排放標準》(DB 44/815-2010)表2中凹版印刷第二時段排氣筒VOCs排放限值,主要指標如下:
《印刷行業揮發性有機化合物排放標準》(DB44/815-2010)第二時段標準
| 污染物 | 最高允許排放濃度mg/m3 | 最高允許排放速率kg/h |
| 苯 | 1 | 0.4 |
| 甲苯及二甲苯合計 | 15 | 1.6 |
| 總VOCs | 80 | 5.1 |
該印刷廢氣經治理后達到國家和地區的排放標準,印刷廢氣對環境污染嚴重,需要尋找有經驗的環保公司進行處理,我們萬川環保擁有多年的印刷廢氣處理經驗,為印刷企業定制多元化的解決方案。想了解更多印刷廢氣處理案例以及催化燃燒設備的相關,可以添加下方微信。
0769-22627330
服務熱線:0769-22627330
聯系電話:15876993318
公司傳真:0769-22627660
公司郵箱:dgwanchuan@126.com
公司地址:廣東省東莞市東城區牛山新村寶慶工業園B區






0769-22627330